KJJ12矿用本安型交换机

本安型交换机,KJJ12交换机,KJJ12本安


KJJ12矿用本安型工业以太网交换机,符合本质安全型设计需求。该系列产品支持千兆以太网接口,支持1路DC12~24V电源输入,电源支持防反接、缓启动、过流及过压保护,采用嵌入式安装方式,满足多种网络现场的需求。为工业自动化提供强有力的保障,使工业通信更加顺畅、更加可靠、更加快速,满足客户为提高附加值应用而不断创新的需求。符合本安电路设计标准要求,通过严格的安规测试,满足严酷的工业环境应用需求。产品可广泛适用于煤矿工业自动化系统中。



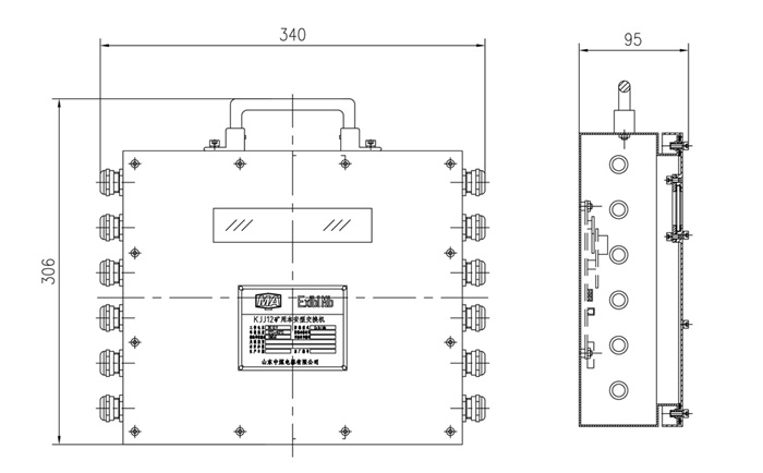
KJJ12本安型交换机技术外形尺寸

本安型交换机,防爆交换机,矿用交换机

外形尺寸:340mm*95mm*306mm

重量:约5KG


KJJ12本安型交换机技术参数

支持千兆和百兆光口,百兆电口,为用户提供灵活的组网方式;

支持CAN口,RS485接口;

◆ 光口支持多种SFP模块可选;

◆ 电口支持10/100/1000M、全/半双工、MDI/ MDI-X自适应,即插即用,方便快捷;

◆ 支持DC9~24V电源输入,符合本安电路设计标准;配套我公司的隔爆兼本安型电源,实现断电后工作4h以上;

◆ 支持-40℃~+85℃工作温度,满足工业环境应用需求;

接口指示灯、电源指示灯、运行指示灯、告警指示灯。


KJJ12本安型交换机标准协议

◆ 10Base-T,遵循IEEE 802.3;

100Base-TX和100Base-FX,遵循IEEE 802.3u;
1000Base-X,遵循IEEE 802.3z;
流控,遵循IEEE 802.3x;
生成树,遵循IEEE 802.1D;
快速生成树,遵循IEEE 802.1w;
VLAN,遵循IEEE 802.1Q;
CoS,遵循IEEE 802.1p;
LLDP,遵循IEEE 802.1AB。


矿用防爆摄像机,防爆摄像仪,隔爆兼本安型小功率电机控制箱PLC控制箱,矿用流量传感器,矿用录像机,煤矿防爆显示器,本安型压力传感器井下视频监控系统防爆光端机,电动闸阀电动球阀防爆交换机防爆计算机,井下自动排水系统泵房无人值守系统皮带保护及集控系统,防爆电脑防爆计算机,防爆plc控制箱矿用水位传感器,矿用液位传感器 矿用小型plc箱超声波流量计流量传感器矿用电动球阀闸阀
执照 备案: 鲁ICP备11031547号-2 公安机关备案号:37010402000152